电能质量的实时监测是提高生产效率、节能减排、安全生产的关键,本文针对东莞高科技产业园对电能质量的要求,提出了一种基于ZigBee无线传感网络的电能质量实时监测系统。该系统不仅具有强大的测量和通信功能,而且具有组网方便、动态拓扑、低成本、大容量、高可靠性的特点,能很好地满足高科技工业园电能质量实时监测的实际需要。
系统概述
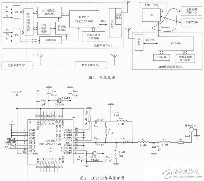
系统结构如图1所示,由数据采集节点,ARM9S3C2440控制模块(汇聚节点)、本地上位机、远程监测管理中心组成,数据采集节点分布在每个需要监测的电源点,比如:每台精密加工设备,每台变频调速驱动器,自动化生产线等;S3C2440模块(汇聚节点)分布在离数据采集节点约40 m距离的范围内,本地上位机分布在各厂监控室,远程监测管理中心放置在工业园电力管理中心,各部分的功能如下:
(1)数据采集节点:由电压、电流互感器、信号调理电路、频率同步电路、A/D、DSP及ZigBee模块组成,电压、电流互感器将从电网上得到的电压、电流信号转换成适合A/D转换的交流小信号,经滤波后输入到A/D转换器,DSP读取A/D转换结果并进行相关电能质量参数运算和分析,分析结果通过 CC2530无线通信模块传送至ARM控制中心,频率同步电路的作用是减小非同步采样造成的FFT算法中的栅栏效应。
(2)S3C2440模块(汇聚节点):由ARM9 S3C2440、SDRAM、ZigBee模块、以及看门狗、时钟等外围电路组成。S3C2440模块是系统下位机的管理控制中心,负责数据采集节点和本地上位机之间的通信与数据交换,ZigBee模块作为协调器,负责通信链路及路由的建立以及数据包协议转换等。
(3)本地上位机:本地使用PC作为上位机,完成数据收集、数据分析、结果显示及存储等功能。
(4)远程监测管理中心:远程用户通过互联网接入本地上位机的服务器平台,通过“终端一服务器”的形式完成对本地上位机的操作,从而实现数据和信息的共享。

线收发器
在常用的无线传感协议中,ZigBee以其覆盖范围宽、容量大、组网简单、网络可自由扩展、联网耗时低、安全、低功耗、低成本等优势受到更多的关注,本系统选用CC2530 ZigBee模块作为无线收发器,CC2530是TI在2009年推出的,在CC2430的基础上根据CC2430实际应用的一些问题做了一些改进,存储容量最大支持到256 KB,可编程的输出功率高达4.5 dBm,具有极高的接收灵敏度和抗干扰性能,通信距离最远可以达到400 m,对于中小型工厂,不用外加功放来扩展距离,只需要一个汇聚节点即可满足全厂范围内的电能质量监测,强大的5通道DMA控制器使硬件外设能实现数据的高效传输,从而满足系统实时监测的需求。
CC2530电路原理如图2所示,CC2530与S3C2440通过UART0连接,与DSP通过串口连接。电路中的C251,C261,L1共同作用为 CC2530的内部PA和LNA提供直流偏置,C252,L261和C262,L252分别是LC巴伦电路的低通滤波电路和高通滤波电路,它们负责差分信号和单端信号之间的转换和阻抗匹配,L2,C1,L3是pi型滤波电路。
本文提出的基于无线传感网络的大型工业园电能质量实时监测系统,利用ZigBee无线传输模块实现ARM与DSP之间的通信,省去了复杂的布线环节,节约了大量的精力和成本,在实际组网点对点通信测试中,无线传输模块的室外直线传播距离超过300 m,室内有障碍时传播距离超过40 m,最大传输时延小于80 ms,具有自组网功能。该系统可对电网谐波的有效值、功率及功率因数、谐波畸变率、谐波含有率、电压波动与闪变、三相不平衡度等多种电能质量参数进行测量。系统具有低成本,高可靠性,高容量、组网简单等特点,适用于工业园中自动化生产线精密仪器、设备的电能质量的实时监测,对高科技工业园提高生产效率,节能减排具有实际意义。
。 (本文来源网友上传,如有侵权,可联系管理员删除)
版权声明:网站转载的所有的文章、图片、音频视频文件等资料的版权归版权所有人所有。如果本网所选内容的文章作者及编辑认为其作品不宜公开自由传播,或不应无偿使用,请及时联络我们,采取适当措施,避免给双方造成不必要的经济损失。