本系统是基于红外和GSM 网络的用于智能家居环境中的一种远程自动控制系统。其工作原理为:用户通过自身的手机发出命令短消息,在家值守的GSM模块接收到命令后发送给主机(单片机),主机通过对命令的处理,把命令通过红外传输到相应的分机(单片机)上,分机对命令处理后,启动相应设备,完成用户给出的命令并向主机回复应答,主机收到应答后,通过GSM 模块发出回复短消息,报告用户完成命令。若在规定的时间内(这里定时60s)主机没有接收到分机的回复信息,即把该操作认为无效,回复操作无效短消息给用户手机,要求用户重新发出命令。若收到的短信息有误,主机便立刻回复用户该操作无效,请求重新发出命令。系统构成如图1所示。

图1 系统构成图
MCU与GSM 通信模块
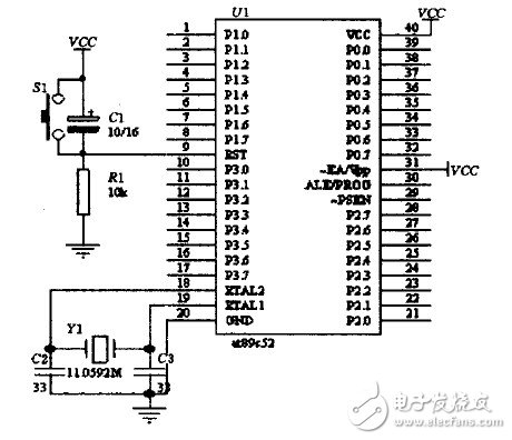
本单片机通过RS232串行通信接口与GSM 模块通信,提取GSM 设备的短信,发送相关的信息,并通过串行通信接口与红外模块相连,利用红外模块,达到主、分机之间的通信,因此,选用AT89S52芯片。控制上需要用到两个串行接口,但89S52只有一个串口,故还需要在程序中进行模拟串行接口通信。其最简外部接线电路如图2所示。

图2 AT89S52外部接线
89S52与TC35之间通过异步串行接口进行通信,通信速率为9 600b/s,具有1位起始位、8位数据位、1位停止位,无奇偶校验。单片机启动后,便发出AT+CMGD一2指令,清除第二存储空间的数据,然后不断地发出指令读取第二存储空间。若有数据,即表示接收到数据,并开始对数据进行处理,处理完毕后再把该空间数据删除。当单片机向手机发出短消息时,单片机会向GSM 模块发出AT、AT+CMGF=0、AT+CMGS=X一系列的指令,当接收到回复信息后,最后发出短消息的内容。
红外无线通信模块
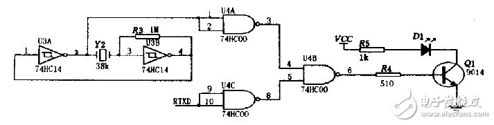
红外发送器电路如图3所示包括38kHz晶体振荡器、反相器、与非门、驱动门Q1和红外发射管D1等部分。其中38kHz晶体振荡器、电阻 R3和反相器组成脉冲振荡器,用以产生38kHz的脉冲序列作为载波信号,红外发射管D1选用Vishay公司生产的TSAL6238,用来向外发射 950nm 的红外光束。

图3 红外发射器电路图。
红外接收器电路如图4所示,当接收器收到数位“O”时,Q2管导通,使得RXD接收到低电平,收到数位“1”时,Q2管截至,RXD接收到高电平。

图4 红外接收器电路图
模拟控制
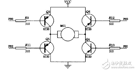
本系统将以不同的电机做出不同的动作,来模拟说明智能家居对系统控制的响应。如图5所示,当分机的单片机收到本机的地址信息,便提取信息中的数据,根据数据的命令,若把P0.0,P0.1脚置成低电平,其他为高电平,则Q3、Q4管导通,电机便正向旋转,若把P0.2,P0.3脚置成低电平,其他为高电平,则Q5、Q6管导通,电机便反向旋转(以前一情况为正向时)。若一台分机上连多个电机,有多台分机,便可以实现在智能家居环境中对家庭各个设备的同步控制。

图5 电机驱动电路
本系统安全可靠,性能稳定。同时本系统除用于家庭设备远程自动控制外,也可用于家庭通信、家庭安全防范,共同组建智能家居控制系统。
。 (本文来源网友上传,如有侵权,可联系管理员删除)
版权声明:网站转载的所有的文章、图片、音频视频文件等资料的版权归版权所有人所有。如果本网所选内容的文章作者及编辑认为其作品不宜公开自由传播,或不应无偿使用,请及时联络我们,采取适当措施,避免给双方造成不必要的经济损失。