• 周二. 10 月 14th, 2025

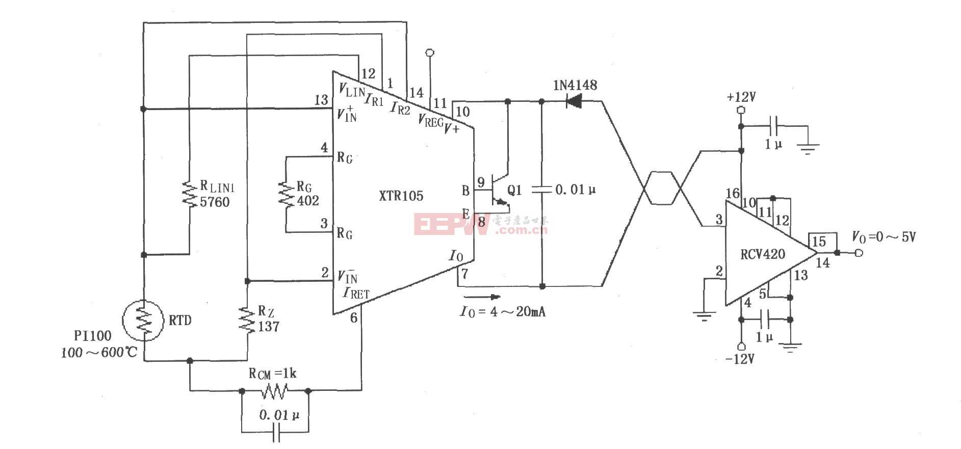
XTR105、RCV420组成的12V供电的发送/接收环电路图

3 月 17, 2019

如图所示,RTD采用Pt100型热电偶。当温度为100~600oC时,XTR105的输出电流为4~20mA,RCV420的输出电压为0~5V。图中为两线RTD连接,若用于远程RTD,建议采用三线RTDs连接,RG为383Ω,RLIN2为8060Ω。  
查看联系方式

版权声明:网站转载的所有的文章、图片、音频视频文件等资料的版权归版权所有人所有。如果本网所选内容的文章作者及编辑认为其作品不宜公开自由传播,或不应无偿使用,请及时联络我们,采取适当措施,避免给双方造成不必要的经济损失。