• 周二. 10 月 14th, 2025

一款延时型的电器开停循环定时器电路图

4 月 9, 2019

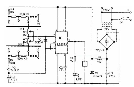
电器开停循环定时器电路如下图所示,LM555时基集成电路组成占空比可调的多谐振荡器,在C3的充放电回路串入KH1、W1、KH2、W2,分别作为电器开、停时间的粗调和微调。

查看联系方式

版权声明:网站转载的所有的文章、图片、音频视频文件等资料的版权归版权所有人所有。如果本网所选内容的文章作者及编辑认为其作品不宜公开自由传播,或不应无偿使用,请及时联络我们,采取适当措施,避免给双方造成不必要的经济损失。