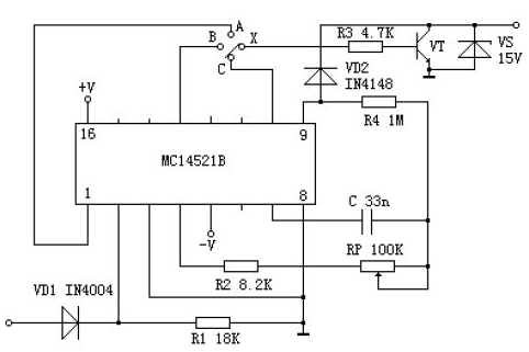
本文介绍了一种数字式长延时电路,完全摒弃了大电解电容和高阻抗电路,延时精确度高。一般的长延时电路通常要借助电解电容器或高阻抗电路。
一种数字式长延时电路图
版权声明:网站转载的所有的文章、图片、音频视频文件等资料的版权归版权所有人所有。如果本网所选内容的文章作者及编辑认为其作品不宜公开自由传播,或不应无偿使用,请及时联络我们,采取适当措施,避免给双方造成不必要的经济损失。
本文介绍了一种数字式长延时电路,完全摒弃了大电解电容和高阻抗电路,延时精确度高。一般的长延时电路通常要借助电解电容器或高阻抗电路。
版权声明:网站转载的所有的文章、图片、音频视频文件等资料的版权归版权所有人所有。如果本网所选内容的文章作者及编辑认为其作品不宜公开自由传播,或不应无偿使用,请及时联络我们,采取适当措施,避免给双方造成不必要的经济损失。