• 周三. 10 月 15th, 2025

正比温度控制器电路图

3 月 24, 2019

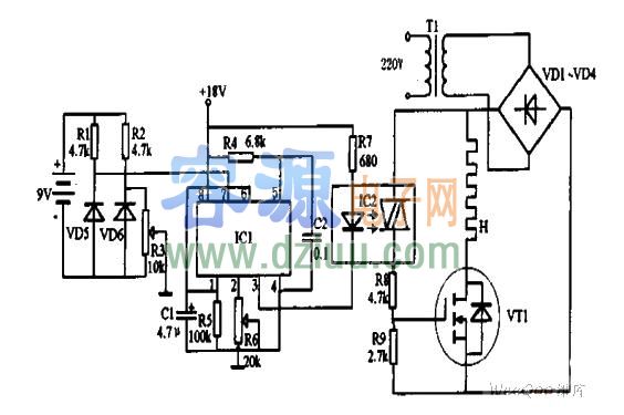
如图为正比温度控制器电路图

IC1为电压/频率转换器选用LM331型。IC2为光耦合双向晶闸管选用3031型。场效应管VT1选用MTP12N05型。   <<

二极管VD1~VD4选用IN4001。二极管VD5选用LM336型。VD6选用LM335。   <<

    <<

    <<

   <<

>>

。 (本文来源网络整理,目的是传播有用的信息和知识,如有侵权,可联系管理员删除)

版权声明:网站转载的所有的文章、图片、音频视频文件等资料的版权归版权所有人所有。如果本网所选内容的文章作者及编辑认为其作品不宜公开自由传播,或不应无偿使用,请及时联络我们,采取适当措施,避免给双方造成不必要的经济损失。