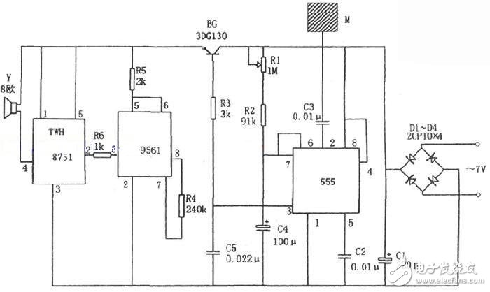
触摸式防盗报警电路由整流滤波电路、触摸金属片M、单稳态触发器、声音模拟电路、音频功率放大电路等组成。电路中时基电路555和R1、R2、C4构成单稳态触发器,其输入信号即为由手触摸金属片M时的经过C3的触发信号,它由②脚输入,相应电路变成暂稳态,并由3脚输出高电平。该高电平使BG管导通,从而又使后面电路的工作电源被接通。
四音响模拟集成电路KD-9561与R6、C4、TWH8751和扬声器Y组成警笛报警电路。当芯片的电源电路接通后,其3脚将输出警笛信号,经过TWH8751放大后推动扬声器发出“呜哇”的警笛声。经过一段时间(时间长短由R1、R2和C4来决定,一般几十秒到几分钟)后,555转入稳态,其③脚输出的低电平使BG管截止,其后面的电源回路被切断,停止工作,警笛声停止。此后,报警器又重新处于预报状态。
图中芯片TWH8751为功率开关集成电路,以放大音频功率,使报警警笛声更响。

。 (本文来源网友上传,如有侵权,可联系管理员删除)
版权声明:网站转载的所有的文章、图片、音频视频文件等资料的版权归版权所有人所有。如果本网所选内容的文章作者及编辑认为其作品不宜公开自由传播,或不应无偿使用,请及时联络我们,采取适当措施,避免给双方造成不必要的经济损失。