想要电动机启动,可不是合上闸这么简单。想要实现远程控制和多点控制,需要做的还有很多。本文列举几个最基本的电动机控制回路,除了在生产中的机械控制需要用到外,在设计PLC电路时,这些也是必备单元。 本文将由易到难逐一讲解。 电动机控制回路常用元件 按钮▼
按钮分为启动按钮、停止按钮和机械互锁按钮。前两者共4个接线柱,后者有6个接线柱。 启动按钮多为绿色,平时内部为断开状态,按下按钮后内部闭合,松开后恢复断开; 停止按钮多为红色,平时内部为闭合状态,按下按钮后内部断开,松开后恢复闭合; 机械互锁按钮可以看作是一个双投开关,共6个接线柱,平时左侧接线柱接通,按下后右侧接线柱接通,松开后恢复左侧接线柱接通,可任意作为启动按钮或停止按钮。 按钮一般用SB表示,如果有多个按钮同时存在,会在SB后面加数字,如SB1,SB2。 接触器/继电器▼
上图是接触器,继电器与之相比较小,但原理相同。共有两排共12个接线柱(2个接线柱,一进一出算1组)。最上面一排接线柱中,有2组常闭触点,和1组线圈触点,下面一排有3组常开触点。 工作特点:线圈不通电时,常闭触点闭合,常开触点断开;线圈通电后,常闭触点断开,常开触点闭合。 接触器,不论哪个触点或者线圈,均用KM表示。如果有多个接触器,则会在KM后加数字,如KM1,KM2。同一个接触器的所有触点和线圈,均用一组标号,如接触器KM1的常开触点、常闭触点和线圈,在电路图中的标志均为KM1。 点动与连动 点动:即按下按钮时电动机启动,松开后电动机停止。 连动:即按下按钮时电动机启动,松开后电动机继续运转。 电路▼
上图中,左侧为主回路,右侧的a,b,c三个图分别为三个不同的控制回路。 在图a中,按下按钮SB,电动机启动,松开后电动机停止。是典型的点动控制。 在图b中,断路器SA断开时,按下按钮SB2,接触器线圈KM通电,常开触点KM闭合,但是常开触点KM下方有断路器将它断开,因此虽然此时电动机启动,但是松开后还是会停止。闭合断路器SA后,按下按钮SB2,接触器线圈KM通电,此时常开触点KM闭合,因此松开SB2后,电动机依然可以正常运转。此时电动机连动。因此,此图可以人工控制点动或连动状态。 在图c中,没有断路器,取而代之的是一个机械互锁开关SB3。当按下按钮SB2时,接触器线圈通电,常开触点KM闭合,电动机启动,松开后,由于常开触点依然闭合,因此电动机正常运转。按下按钮SB3时,接触器常开触点下方的按钮常闭触点SB3断开,同时按钮SB3常开触点闭合,电动机启动,松开后电动机停止(接触器常开触点此时未接入电路)。因此,此电路可在电动机连动的时候,直接按下SB3,变成点动。 电动机连动时,松开启动按钮后,由于接触器线圈通电,常开触点KM闭合,电动机可以实现连续运转,这个概念就叫做“自锁”。 电动机点动与连动只是一种概念,没有人希望自己的电动机点动。此处我们只需要知道如何让电动机连续运转即可。
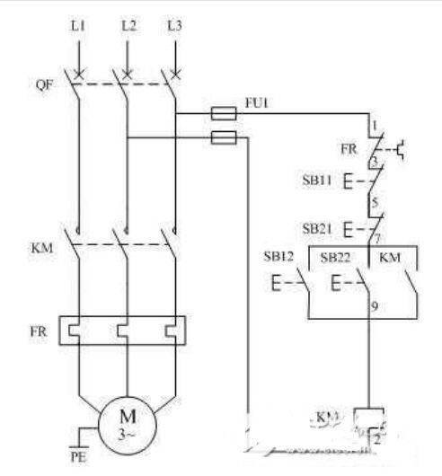
电动机的异地控制 本篇以两地控制电动机为例。多地控制电动机,一般分为远程控制和就地控制。即把启动按钮分别放入不同的按钮箱,再把按钮箱安装在需要控制的地点。 电路▼
。 (本文来源网络整理,目的是传播有用的信息和知识,如有侵权,可联系管理员删除)
版权声明:网站转载的所有的文章、图片、音频视频文件等资料的版权归版权所有人所有。如果本网所选内容的文章作者及编辑认为其作品不宜公开自由传播,或不应无偿使用,请及时联络我们,采取适当措施,避免给双方造成不必要的经济损失。