由于微机自身的特点,为了在开机状态而又不进行操作的情况下节约能源消耗,根据VESA(视频电子标准协会)、EPA(美国环保机构)、MUTEK(瑞典雇员组织联盟)的有关规定,新型显示器都设置了节能控制电路。节能控制电路的基本原理,就是主机通过电源管理程序对键盘或者鼠标的活动情况进行实时监测,当在设定的时间内无动作时,电源管理程序便终止行同步信号(H-SYSN)或者场同步信号(V-SYSN)的输出,显示器内部的CPU电路根据接收到的行场同步信号的有无,自动地从有关引脚输出相应的指令,通过节能电路对二次电源、行场扫描电路、灯丝电路或者主电源的工作状态进行控制,使显示器转入小功率工作的状态,从而达到节能的目的。
VESA的“DMPS”标准定义了显示器的4种工作模式,分别是:正常使用模式;后备模式(待机状态);挂起模式(响应状态)和关闭模式(停止状态)。从功耗上讲,正常使用模式下最高,后备模式和拄起模式下次之,关闭模式下最低。在这4种模式下,主机的电源管理程序会输出行、场同步信号的不同组合,送到显示器CPU的模式识别端U,供CPU识别判断,再由CPU决定显示器工作在何种模式。
节能电路的工作原理
从目前市场上的主梳显示器来看,可首先分为模糊控制型和精确控制型。前者多把后备模式与挂起模式甚至关闭模式合为一体,在这些模式下,CPU对节能电路发出的指令是相同的,因此整机只有2种或者3种工作状态(如ACER
78G等);后者则在不同的模式下,CPU对节能电路发出不同的指令,节能电路在各种模式下对被控电路进行精确控制,因此整机有四种工作状态(如三星700S等)。
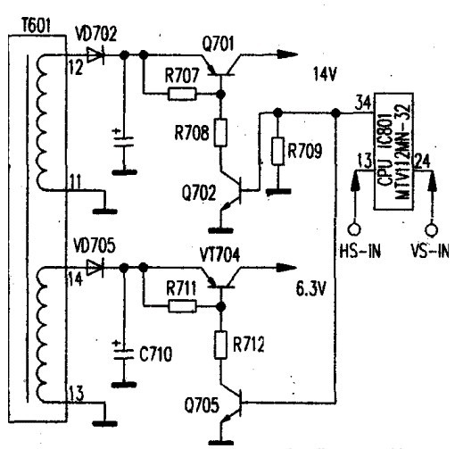
1、ACER 78G的节能控制电路(如图所示)

当键盘或鼠标不动作超过设定时间时,主机在DMPS下设置同步信号,停止输出行同步信号,
进入后备模式。CPU/IC801(MTV112MN32)的13、24脚检测到该信息后,指令其34脚(STADBY)输出低电平。该低电平分两路输出,一路加至Q702的基极,使其截止,从而使Q701也截止,开关电源的14V输出被切断,122V电压消失,二次电源和行场扫描电路停止工作;另一路加至Q705的b极,使其截止,Q704截上,切断了灯丝供电,灯丝熄火。
在挂起模式和关闭模式下,仍然是CPU的24脚为低电平,节能电路的状态和后备模式相同,因此整机的工作状态也相同。在这3种模式下,开关电源的各路输出电压基本没有变化,但由于行场扫描电路和灯丝都停止了工作,因此整机功耗大幅度降低。当敲击键盘或移动鼠标时,主机恢复行同步信号的输出,显示器CPU接收到相关信息后,指令34脚输出高电平,电路的动作相反,使显示器重新进入工作状态。
从此节能电路可以看出,它通过切断主要甩电电路的供电输出,使这些电路停止工作来实现节能的目的。
2、LG FB795C的节能电路(如图所示)

另一类节能电路采用的是切断负载输出与控制主电源的工作状态相结合的方式,其中对主电源的控制上常采取两种措施:一种是在节能期间使主电源停止输出(如LGF8795C);男一种是在节能期间降低主电源的输出电压。从而达到更好的节能效果。
CPU/IC401的19脚和⑤脚是节能指令的发出端,如图2所示。当进入关闭状态时,IC401接到主机发出的信号后,指令其19脚为低电平,IC910内部的发光管熄灭,内部的光敏三极管截止,三极管Q929截止,主电源厚膜集成电路lC901的④脚电压变为0V,IC901内部振荡器停振,主电源各路输出都为0V。此时,主电源的全部负载停止工作。但由于该机的+5V电压是一个单独的开关电源。主电源的停振并不影响+5V的输出,因此,在关闭期间,CPU仍在工作,只要打开主机电源,显示器还会进入正常的工作状态。
从以上的节能电路来看,对主机信号的识别判断(即模式识别电路)都集成于CPU内部。有的较为特殊如ACER(宏基)7279G机型,采用单独的模式识别集成电路,而且使用继电器来控制负载输出电压的有无,但是CPU对信号的识别方法与过程以及对负载的控制原理是相同的。
。 (本文来源网友上传,如有侵权,可联系管理员删除)
版权声明:网站转载的所有的文章、图片、音频视频文件等资料的版权归版权所有人所有。如果本网所选内容的文章作者及编辑认为其作品不宜公开自由传播,或不应无偿使用,请及时联络我们,采取适当措施,避免给双方造成不必要的经济损失。