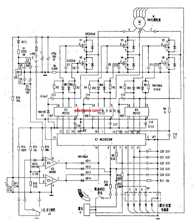
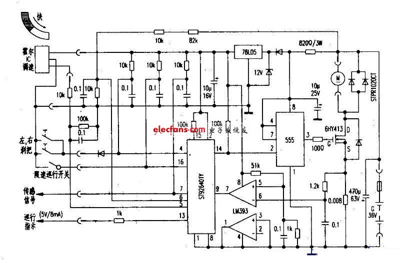
电子发烧友在这里为您整理了部分电动自行车,希望对您有所帮助!图中给出了元器件的参数等等。
1、

2、

3、电动自行车48v-500w电路图

4、奥文wml36-180g电动自行车电路图

5、zkc3615mz电动自行车电路图

6、三友牌sayo20zhd2电动自行车电路图

。 (本文来源网友上传,如有侵权,可联系管理员删除)
版权声明:网站转载的所有的文章、图片、音频视频文件等资料的版权归版权所有人所有。如果本网所选内容的文章作者及编辑认为其作品不宜公开自由传播,或不应无偿使用,请及时联络我们,采取适当措施,避免给双方造成不必要的经济损失。