• 周日. 10 月 19th, 2025

555产生负电源的电路-电路图讲解

6 月 6, 2019

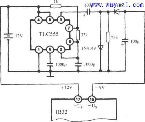
1B32的小型化封装及其高可靠性指标,使之成为便携式压力检测系统的理想选择。由于1B32需要一个负电源,如图给出了一种能产生负电压的实用电路。用+12V电池的正极去驱动一只CMOS TLC555定时器,定时器的典型电源电流为360μA。该定时器的输出为方波,再经过整流滤波后得到-9V电源。1B32的激励电压应等于或小于+9V,以便留出调节余量。

光电耦合器

1B32的小型化封装及其高可靠性指标,使之成为便携式压力检测系统的理想选择。由于1B32需要一个负电源,如图给出了一种能产生负电压的实用电路。用+12V电池的正极去驱动一只CMOS TLC555定时器,定时器的典型电源电流为360μA。该定时器的输出为方波,再经过整流滤波后得到-9V电源。1B32的激励电压应等于或小于+9V,以便留出调节余量。

555产生负电源的电路图                

。 (本文来源网络整理,目的是传播有用的信息和知识,如有侵权,可联系管理员删除)

版权声明:网站转载的所有的文章、图片、音频视频文件等资料的版权归版权所有人所有。如果本网所选内容的文章作者及编辑认为其作品不宜公开自由传播,或不应无偿使用,请及时联络我们,采取适当措施,避免给双方造成不必要的经济损失。