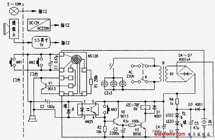
笔者利用手头元件自制了一个可视门铃(电路见附图),效果不错,现介绍给烧友。
开关K断开时是普通门铃,按一下AN1或AN2,响“叮咚”三声。K接通是可视门铃,来人按AN1,电视上显示来人情况,门灯点亮,延时一分钟后,电视自动关闭,门灯自动熄灭。若将门灯放在室内并用彩灯串代替,就成了聋哑人可视门铃。想观看门外情况按一下AN2或AN3,按AN2门铃有响声,按AN3可以毫无声响地监视室外情况。
该电路的原理很简单,此处不再复述。
在使用中应注意以下几点:
1.C1是抗干扰电容,不能少,容量大小可改变,以不受干扰为准,这与AN1的线长和走向有关。
2.LED1是门铃指示灯,按AN1或AN2此灯闪亮。注意,LED1与光耦4N25内的二极管反向并联,这有利于光耦的正常工作。
3.LED2是交流电源指示灯,接通K此灯点亮。
4.R4、LED2、LED3、D2、C5、D3组成充电电路,给3.6V充电电池提供微电流充电,电压约3.7V。
5.延时时间由C3和R3的值决定。在延时时间满足要求的情况下(一般为1分钟-2分钟),R3应尽量选大些。但R3还要受到V3 β值的限制,V3的β值最好在200以上。调整R3,以保证V3的正常导通。

版权声明:网站转载的所有的文章、图片、音频视频文件等资料的版权归版权所有人所有。如果本网所选内容的文章作者及编辑认为其作品不宜公开自由传播,或不应无偿使用,请及时联络我们,采取适当措施,避免给双方造成不必要的经济损失。