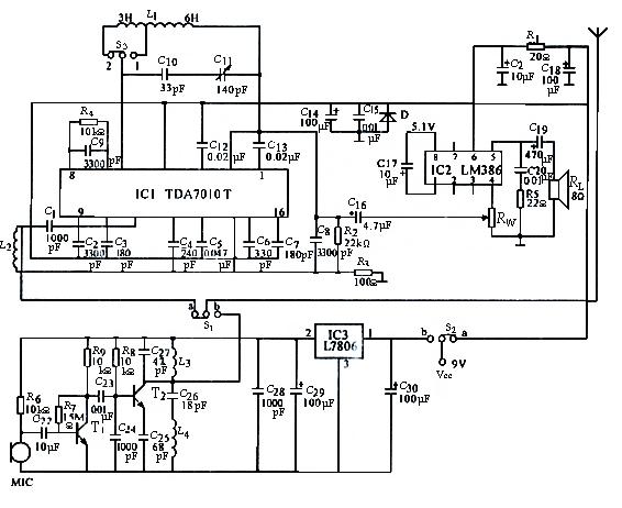
如图所示是TDA7010T+LM386组成的调频对讲机电路与制作,IC1采用 TDA7010T或TDA7050T,IC2采用LM386或BA5386,NJM386,IC3采用L7806,BG1选用9014;BG2选用 D-40或9018。电容器除电解电容器及C11外均采用瓷片电容器,C11采用CBM-226D可变电容器,如用7/25pF微调电容器也能覆盖整个波段,但应将C10短接,电阻均用金属膜电阻。线圈无需自制。天线用87~108MHz的专用橡皮套式天线。

。 (本文来源网友上传,如有侵权,可联系管理员删除)
版权声明:网站转载的所有的文章、图片、音频视频文件等资料的版权归版权所有人所有。如果本网所选内容的文章作者及编辑认为其作品不宜公开自由传播,或不应无偿使用,请及时联络我们,采取适当措施,避免给双方造成不必要的经济损失。