一个实际的光接收机的结构较为复杂,但从整体上看不外乎由如图2所示的三部分组成。其前端电路即光电变换模块常包括一个光电检测器和一个前置放大器;AGC部分是主放大器部分,但对于纯粹的语音通信这种低速率或短距离的应用,判决电路实现数字信号的数据再生。整个接收机的性能在很大程度上决定于光电变换模块,该部分的特性主要是噪声性能、灵敏度、增益、带宽,一般来说应对噪声是该部分电路设计的主要考虑因素。

图2 光纤接收机设计原理框图
根据通信具体要求的不同,光电变换模块接入数字逻辑电路需要设计自动增益控制电路(AGC)和判决器。光电变换模块的输出电压正比于接收光功率。由于光功率的变化量是线路损耗和光链路距离的函数,需要使用带AGC的放大器或者限幅放大器以便适应各种光链路的输出电压,使其具有较大的接收电压范围。自动增益控制或放大电路用于提高输出电压的幅度以适应不同的接入电平标准。
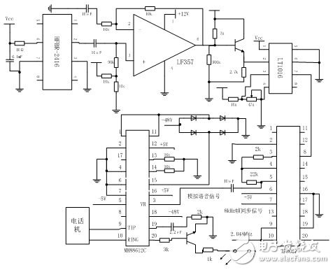
图3所示给出了设计的整个电话语音光纤接收系统电路示意图。采用了HFBR-2416作为光接收模块起到光电变换作用,它的输出是模拟信号,这使得后续电路可以被最优化以便满足各种通信速率和通信距离的要求。在后续电路中,可以使用各种电子元件将模拟信号转变成与各种数据格式兼容的逻辑信号。在图3中,LF357模块起信号放大作用,对HFBR-2416输出的模拟信号进行放大。LT1016模块是一个电压比较器,此处则起着判决器的作用。 LF357模块和LT1016模块一起完成了信号的放大、判决,将模拟信号变成了数字信号形式。

图3 电话语音光纤接收系统电路示意图
HFBR-2416光电变换模块的第6脚接电源,2脚为输出端,3脚和7脚为接地端。第6脚的电阻是必须接的,在5伏电源和地之间需接入旁路电容。
。 (本文来源网友上传,如有侵权,可联系管理员删除)
版权声明:网站转载的所有的文章、图片、音频视频文件等资料的版权归版权所有人所有。如果本网所选内容的文章作者及编辑认为其作品不宜公开自由传播,或不应无偿使用,请及时联络我们,采取适当措施,避免给双方造成不必要的经济损失。