现代社会中监控系统已被广泛应用于各个领域,如工业现场监控、银行、酒店保安等,但就其数据而言,多为连续性信号所记录的视频信号,他们在对某一对象进行监控时一般采用24 h不间断方式。这样当我们需要对所记录图像信号进行查询时,往往需要花费许多时间在整卷录像带中寻找有价值的画面,大大降低了查看数据的效率。并且为了满足这样大的数据记录量,通常采用LP方式,所记录的画面质量相对较差。对于像银行金库、警局武器库等这种小人群、少流动的特殊场合,由于所监视范围很小,对进入的人也有严格的限制,故而采用上述不间断监控方法并非合适。为此,我们设计了这样一种智能监控系统,只有当有物体进入被监控区域时,该监控系统才启动。它的优点是按预定的安全程序执行相应的动作,需要结束该次监控状态时,必须执行特定的程序方可。
防侵入式智能监控系统
它是由红外传感器、监视器、中央控制器、记录设备及报警辅助设备等几部分组成。当有物体进入被监控区域时红外传感器给控制系统相应的信号,控制系统对信号进行分析并自动启动所对应的监视器,当控制系统得到视频信号时,系统控制记录设备进行记录,这样不但可以节省记录媒介,并且可以更进一步提高数据质量,亦可降低便携设备的能耗。
红外信号处理电路
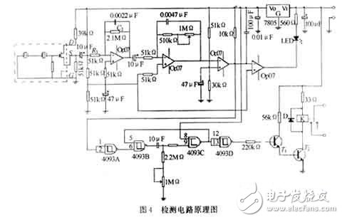
如图4所示,热释电红外传感器的额定工作电流 15mA,工作电压为2.2-15 V,由4个运放组成2级放大和1个比较电路。辅以4个施密特触发器构成的延时电路,在本电路里用的7805提供1个稳定的电源。当给传感器的+Vss端施加稳定的5V电压时,只要有300-320K的黑体温度被检测到时,传感器的输出电压通过连续两级信号放大,再由比较放大器比较放大,当达到一个设定的门限阈值时就输出一个有效的信号经过施密特触发器组成的延时电路,使执行机构动作。

。 (本文来源网友上传,如有侵权,可联系管理员删除)
版权声明:网站转载的所有的文章、图片、音频视频文件等资料的版权归版权所有人所有。如果本网所选内容的文章作者及编辑认为其作品不宜公开自由传播,或不应无偿使用,请及时联络我们,采取适当措施,避免给双方造成不必要的经济损失。