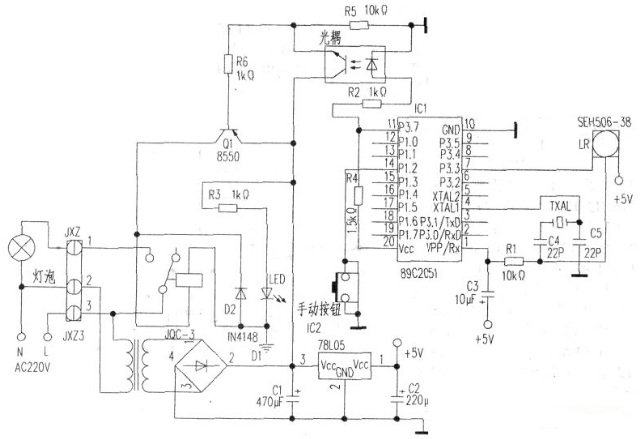
电灯遥控开关电路图(一)
首先要接收到遥控器发出的红外光信号,并将它放大,解调成脉冲信号。这个任务就交给红外接收头了。红外接收头型号繁多,外形各异。只要是解调频率是38kHz的脉冲型接收头都行。本人用的接收头型号为SFH506-38。为降低功耗,原来设想用双向可控硅作开关,后来考虑到假如用的是节能灯,可能关灯后会有灯管闪烁问题,权衡之下就用了继电器,型号是JQC-3,线圈电压l2V。单片机选AT89C2051。光耦是废手机充电器上拆的,型号为PC718。变压器次级电压12.5V,功率lW左右。
电路原理图如下:

电灯遥控开关电路图(二)
电灯遥控开关电路由发射和接收两部分组成,如图所示。图(a)为发射部分,它是一个发射机。晶体管VT1、VT2为-个自激多谐振荡器,其集电极负载不是电阻,而是电感线圈。当台上电源开关SB后,振荡电路工作,两管轮流导通与截止,电流断续通过线圈,经L1、L2互感,便有高频振荡信号直接从发射天线WD1辐射到空间。发射的工作波段,可通过选取电容C2、C3及电阻R1、R2的大小确定。调节电容c1,可改变振荡频率。

图(b)为接收部分,接收天线WD2收到空间电磁波后,通过谐振回路选出从发射的高频振荡信号,由于这一信号较强,加到晶体管VT3的基极使得VT3饱和导通,经三极管检波、VT3、VT4组成的复合管放大后,就有较大的电流通过晶体管、VT4的集电极,于是串接在VT4集电极上的继电器KA吸合。当继电器KA动作时,带动执行机构,控制了电灯的开和关。使用时,按一下发射机的按钮SB.固定在电灯开关上的接收机就工作,继电器衔铁吸合,带动棘轮转过一齿,电灯就由亮变灭或由灭变亮。
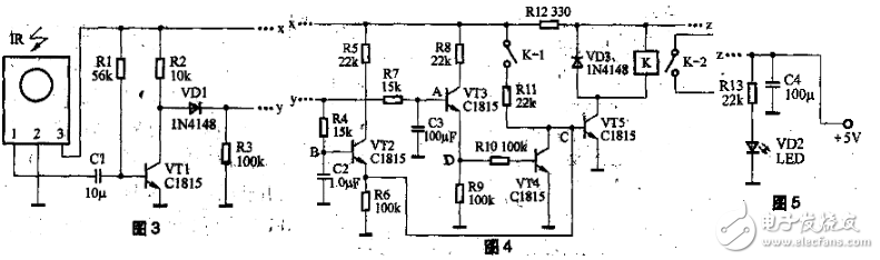
电灯遥控开关电路图(三)
电路原理简易型电灯遥控开关电路原理图如图2所示。整个电路可以分成三部分。

1.图3中,IR为红外线遥控接收头,未接收到红外线信号时,1脚输出高电平,接收到红外线信号时,1脚输出一连串低电平脉冲。
2.图4中,R4、C2与R7、C3组成两个积分电路,VT4、VT5、K组成继电器控制电路。
3.图5中,发光二极管作为电路工作的指示灯。

电灯平时或上电后的初始状态是VT1导通,VT2截止,VT5截止,继电器K不工作。
短按遥控器按钮(小于0.5s),在这较短的时间内,因C3容量远大于C2,故B点电位很快升到高电位(约1V左右),而A点电位上升不到0.6V,因此VT3不能导通,只有VT2导通,这样,C点为高电位,VT5导通,继电器K动作,其接点K-1、K-2同时趿台,K-2接通电器电源。
这时即使IR不再收到信号,因电源经R11向VT5提供偏置,故VT5保持导通,K仍继续吸合,达到短按遥控器按钮实现开灯的目的。
长按遥控器按钮(3秒以上)时,IR输出低电平脉冲使VT1输出高电平脉冲,经VD1整流后送至A点、B点进行积分处理,最终使A点电位大于1V(实测为1.3V左右),VT3导通,D点为高电平,VT4导通,C点为低电平,致使VT5截止,K释放,K-1、K-2断开,达到长按遥控器按钮实现关灯的目的。松开遥控器按钮后,IR不再收到红外线信号,C2、C3放电,VT2、VT3截止,电路又进入等待状态。只有再次短按遥控器按钮,电路才会重新动作,重复遥控开灯的过程。
电灯遥控开关电路图(四)
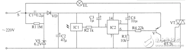
用P228制作红外线遥控节能照明灯
电路的核心器件是一个热释电红外传感器BH,当它感受到人体发出的微量红外线时,传感器里面的元件会明显感到其相对温度的变化过程,作为强电介质的热电元件的自我极化值就会发生变化,在元件表面会产生电荷耗尽,在并接的栅极电阻Rg上就有电信号变化+通过BH内部设置的场效应管(FET)匹配,即可输出一定幅值的电脉冲,其脉冲频率一般在0.5~1Hz之间(这是BH最敏感的频率),经电容Cl耦合到前置放大管VTI进行预放。

预放后信号由其集电极输出,直接耦台到运放器Al的3脚,进行低噪、高增益放大,然后由Al的6脚输出。A3运放器组成电压比较器,RP1为基准电压分压器,当Al的6脚输出电压高于A3的基准电压时,A3即输出放大的高电平脉冲,经R6限流使三极管VT2导通。Vr2的导通使得由时基集成电路A4组成的单稳态触发器翻转置位,A4的3脚输出高电平,可控硅vs开通,电灯H点亮发光。单稳态触发器的暂态时间由R8与c7决定,图示数据约llOs。所以若有人在传感器BH前面不停运动,电灯可持续点亮;当人离开后约llOs,电灯H就会自动熄灭。
电灯遥控开关电路图(五)
自制简单的遥控开关电路图


电灯遥控开关电路图(六)
本例介绍的红外遥控开关,可使用电视机、影碟机、录像机等家电的遥控器控制其开与关,而不需专用配套的遥控器。该遥控开关可用于控制照明灯和排风扇等电器。
该红外遥控开关电路由电源电路、遥控接收电路、计数器电路和控制执行电路组成,如图所示。

元器件选择
R1~R5选用1/4W碳膜电阻器或金属膜电阻器。
C1选用耐压值为400V以上的涤纶电容器或CBB电容器;C2~C4均选用耐压值为16V的铝电解电容器。
VD选用1N4007型硅整流二极管。
VS选用1/2W、6.2V硅稳压二极管。
V选用S9015或S8550、C8550型硅PNP晶体管。
VT选用3A、400V双向晶闸管。
IC1选用电视机用微型一体化封装红外接收头(使用时加罩或加半透明滤色片),IC2选用CD4024型7位二进制串行计数器集成电路。
电灯遥控开关电路图(七)
无线电遥控照明开关(CD4017、RCM1)

如图所示的无线电遥控照明开关采用RCM1型无线电遥控组件作为遥控发射与接收电路。电路由RCM1A/B组件作遥控发射与接收电路,用十进制计数器CD4017作开关控制电路,用双向晶闸管作电源开关。
。 (本文来源网友上传,如有侵权,可联系管理员删除)
版权声明:网站转载的所有的文章、图片、音频视频文件等资料的版权归版权所有人所有。如果本网所选内容的文章作者及编辑认为其作品不宜公开自由传播,或不应无偿使用,请及时联络我们,采取适当措施,避免给双方造成不必要的经济损失。